Für das brauchst du in AE keine Plugins, da du soweit ich weiss in der neuen Version auch einfache 3D-Ebenen handeln kannst. Also rumschwirrendende Boxen.
Die drehenden Strahlen sollten auch kein Prob sein.
Für das brauchst du in AE keine Plugins, da du soweit ich weiss in der neuen Version auch einfache 3D-Ebenen handeln kannst. Also rumschwirrendende Boxen.
Die drehenden Strahlen sollten auch kein Prob sein.
So der Kragen ist mir am platzen. Seit 20:00 geht mal die Seite und ne andere nicht, und umgekehrt. Schwester unten sagt alles liefe ![]()
Ich schreibe denen mal nen Brief. Ist ja ned normal, dass ich soviel zahle und öfters Probleme mit meiner Verbindung habe. Hauptsäche sie können in den Städten mit VDSL auffahren. Nur weiter so.
ZitatOriginal von melloman
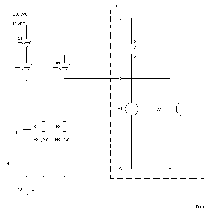
bin mir nicht sicher, aber gehst du in deiner schaltung nicht mit dem Minus der sirene auf das N der 230V Leitung ? Das klappt doch ned, muss doch wieder auf das Minus der 12V !? D.h. ich bräucht 4 Leitungen...2 für 12V und 2 für 230V...
Jepp, klar, sorry!
Dein Relais ginge auch. Ist halt ein Wechsler und kein Schliesser.
Sorry für das Statement, aber 4 Grakas kauft man sich nur um sich aufzugeilen und sein noch aufgeilenderes Quad-SLI Board zur rechtfertigen.
Interessant, interessant. Recht hohe Auflösung. Mit 640 x 460 würde man nur Probs haben. Touchscreen hats auch
Wenns nur nicht von TT wär.
Dachte zuerst, des kommt ins Auto ![]()
Man sollte an der DCMM mal die innovativste Kühllösung honorieren
Die Schaltung findest du im Anhang. Ich löse die Logik mit 12 VDC. Du musst 3 Kabel in den anderen Raum ziehen.
Relais K1:
Phoenix 2966906 PLC-RSC- 12DC/21

btw: Netzteil. Conrad hat auch solche, die man eher in industriellen Anwendungen einsetzt. Am besten du nimmst eines, das man auf eine Hutschiene pappen kann, zusammen mit dem Relais.
Schalter findest du im Conrad oder im Distrelec. PC4All hat die extra large Kippschalter mit Schutzkappe
Zuest mal herzliche Gratulation Besi. Wirklich tolle Leistung. Schade, dass es beim Casecon nicht für mehr gereicht hat. Ich finde nämlich die Pyramide nicht so der Hammer. Zugegeben, man sieht auf dem Foto nicht viel; die Verarbeitung ist sicher top aus Holz, aber er hat nicht mal die CD-ROM-Cover gecleanert bzw. verdeckt. Dann rechts noch das öde Billig-LCD. Die Pyramide wäre an sich schön, aber die klaren, harmonischen Linien gehen einfach flöten wegen des eingebauten Panels und dem anderen Zeugs.
Ja der Typ heisst benny.
btw: Ich finds einfach ne Saurei, dass DCMM nur jeweils 1 Pic und dann noch in miserabler Quali ins Netz stellen ![]()
btw2: Die CaseMODs finde ich ehrlich gesagt fast etwas lächerlich; da hätte Besi mit seinen bisherigen Mods doch wieder alles abgeräumt ![]()
btw3: Zu den CaseCon allgemein: Man sieht an der Pyramide und dem Holzstamm deutlich: Wer gut schreinern kann, hat noch lange nicht das Zeug zj einem guten Casecon. Beim Baumstamm sehen die Innereien ja ziemlich hingekLotzt aus.
Der Ralf drückt da schon ein Aug' zu.
Ich hätte wahrscheinlich wirklich ein normales NT gekauft und es verchromen lassen. My Chroooome!
Verstehe die neuen Pics nicht ganz: Die drei grünen LEDs auf dem einen Fotos, sind das die Schalter?
Ja bitte mach Fotos by night.
Freu mich auf den Bericht.
Wirst du Win installieren oder emulieren zumindest?
Da ich jetzt wieder mehr Musik machen werden, werde ich früher oder später dafür wohl nen Mac zulegen, vielleicht Mac Book Pro. We'll see.
Ich hab einfach die Nase voll von den nvidia Treibern und den lauter Problemen mit Soundkarten-Latenzzeiten auf Win.
Soll er im jetzigen Leben tun was er nicht lassen kann; im nächsten Leben wird er auf die Welt kommen, im Rollstuhl als Behinderter oder sonstwie.
Ich würde das CD-ROM verchromen lassen. Hast du ja schon öfters gemacht ![]()
Nein, Standfüsse, nicht Vibrations-/Rotationsdämpfer.
Seit über ner Woche down! Kann eine Umstellung des Webshops oder der Page so lange dauern?
Ich suche kleine Gummifüsse, die entweder bereits ein M4-Gewinde dranhaben, oder die man mit einer M4-Schraube montieren kann.
Gibt es sowas und wo?
Thx
Hab die Laing Pumpe zusammen mit dem aufschraubbaren DDC-Tank LT von Watercool:

Leider macht die Pumpe auch nach einer längeren Testphase immer noch Geräusche. Jetzt frage ich mich, ob die Pumpe bzw. dessen Lager der Grund dafür ist, oder ob es tatsächlich Luft im System ist. Der Radi ist ein Mora, also ein grösseres Teil, in dem sich natürlich viel Luft ansammeln könnte. Riesen Luftblasen sehe ich aber nicht im System
Die Pumpe ist zwar für kurze Zeit trocken oder mit wenig Wasser gelaufen, aber ich denke nicht, dass dadurch die Pumpe Schaden genommen hat?
Hat jemand diesen DDC-Tank LT? Was sind eure Erfahrungen damit?
Ist es tatsächlich die Luft im System, die das Geräusch verursacht?
Sehr schön, doch der Vergleich von Schnitzel hat was; Die äussere Kontur jedenfalls, alles andere ist so ziemlich neu.
btw, die Lamellen sind nicht alle parallel nach hinten auslaufend
Das Verhalten und die Netiquette von Leuten beruht immer auf Gegenseitigkeit. Es ist wirklich schade, dass du dich nur wieder blicken lässt, um einen Shop zu denunzieren.
Keine Ahnung was die speziell eingebaut haben.
Im Prinzip gibts schon "Verunreinigungen" in Form von Widerstandswerten, wo Übergänge und Verbindungen sind. Das alles kann auch dazu beitragen. Und wenn N und L parallel gezogen sind, kanns Störungen verursachen. Beim letzten Punkt bin ich aber nicht ganz sicher. Das können Experten besser beantworten ...